概述
噴霧干燥機組是一種用離心式或壓力式霧化器,將溶液、懸浮液、乳濁液或漿料等料液霧化成細微液滴(表面積顯著增大),經與熱風接觸得以急速干燥(幾秒—到幾十秒),從而直接得到粉末產品的裝置。

工作原理
空氣通過加熱器轉化為熱空氣,進入裝置在干燥室頂部的熱風分配器,然后均勻的進入干燥室,同時通過無級調速的螺桿泵將料液送至裝置在干燥室頂部的離心霧化器,使料液霧化成極小的霧化液滴,料液和熱空氣并流接觸,水份迅速蒸發在極短的時間內干燥為成品,成品經干燥塔底部和旋風分離器排出,廢氣由風機抽出排空。
特點
A.干燥速度快,料液經霧化后,表面積大大增加,在熱風氣流中瞬間就可以蒸發65%-98%的水份,完成干燥的時間僅需5-15秒, 特別適用于熱敏性物料的干燥。
B.所得產品粒度均勻,流動性、速溶性良好,產品純度高,質量好。
C.操作簡單穩定,調節控制方便,容易實現自動化作業。
D.生產過程簡化,操作環境衛生條件優越,能避免干燥過程中的粉塵飛揚。
應用范圍
1.有機和無機化工物料 2.塑料樹脂 3.蛋奶制品及食品 4.調味香料 5.植物提取物及中成藥 6.西藥 7.陶瓷及建筑材料
訂貨須知
1.料液名稱,物性,含固量(或含水量)粘度,表面張力,PH值。
2.干燥后粉料容重,允許殘余含水量,粒度,允許最高溫度。
3.產量,每天開班時間。
4.可供能源的,蒸氣可供量;電容量:可供燃煤、油、汽量。
5.控制要求:進、出口溫度是否需要自控。
6.收粉要求:是否安裝袋式捕集器,環境對排放尾氣要求。
水分蒸發曲線
此種噴霧干燥的霧化器機理是料液在高速旋轉(圓周速度90-160m/s)的轉盤中受離心力作用從盤邊緣甩出而霧化。整個系統采用熱風介質開式循環、物料并流的方式干燥。
特點
1.由于霧滴群的表面積較大,干燥所需的干燥時 間短。
2.粉料顆粒?。?0-200目),流動性好。
3.操作靈活性大。
4.當空氣溫度高于150℃熱利用率比其它噴霧高。
5.對廠房要求不高。
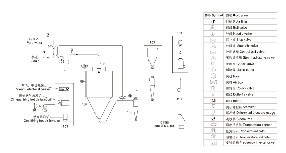
工藝流程圖
技術參數